| 일 | 월 | 화 | 수 | 목 | 금 | 토 |
|---|---|---|---|---|---|---|
| 1 | 2 | 3 | 4 | 5 | 6 | 7 |
| 8 | 9 | 10 | 11 | 12 | 13 | 14 |
| 15 | 16 | 17 | 18 | 19 | 20 | 21 |
| 22 | 23 | 24 | 25 | 26 | 27 | 28 |
- mysql
- 이펙티브 자바
- java
- 알고리즘
- 알고리즘분석
- 스프링부트와AWS로혼자구현하는웹서비스
- DDD
- 도메인 주도 개발 시작하기
- 자바
- 이펙티브자바
- AWS
- SQL쿡북
- 인프런김영한
- vue.js
- 클린코드
- AWS RDS
- 네트워크
- 자바스터디
- MariaDB
- aop
- 혼공SQL
- 인프런백기선
- react
- 인덱스
- 자료구조
- jpa
- 이팩티브 자바
- 기술면접
- 자바예외
- CleanCode
- Today
- Total
기록이 힘이다.
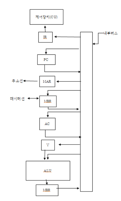
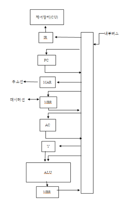
CPU의 구성요소 본문
중앙처리장치(CPU: Central Processing Unit)는 산술, 논리, 제어 및 입.출력(I/O: Input/Output) 작업을 수행하여 컴퓨터 프로그램의 명령어를 실행하는 컴퓨터 내의 전자회로이다.
CPU 기본 작동은 프로그램을 실행하기 위해 저장된 일련의 명령어를 실행하는 것이다.
CPU는 명령어 인출(fetch), 명령어 해독(decode), 데이터 인출(operand fetch), 명령어 실행(execution) 및 데이터 쓰기 등의 주요 기능을 처리한다.
산술논리연산장치(ALU)는 더하기, 빼기, 곱하기, 나누기의 산술 연산과 AND, OR, NOT, XOR의 논리 연산을 수행하는 회로들로 이루어진 하드웨어 장치이다.
레지스터는 CPU 내의 기억장치로서 레지스터의 집합으로 구성되며 컴퓨터의 기억장치 중 가장 속도가 빠르다.
제어장치는 명령어를 해석하고 명령어를 실행하기 위한 제어신호를 순차적으로 발생시키는 하드웨어 장치이며,
내부 버스는 레지스터와 ALU 같의 데이터의 이동을 위한 데이터선과 제어장치에서 발생되는 제어신호선으로 구성된다.

IR(Instruction Register)은 명령어를 위한 레지스터이고,
PC(Program Counter)는 현재 실행 중인 주소를 저장하고, 명령이 실행되면 다음의 명령어를 읽어 오기 위해 값이 증가한다.
MAR(Memory Address Register)은 기억장치의 주소를 저장하는 레지스터이고,
MBR(Memory Buffer Register)은 기억장치의 주소가 저장하고 있는 데이터를 저장하는 레지스터로써, MDR(Memory Data Register)이라고도 표시한다.
AC(Accumulator)은 누산기라고 하며 연산 결과를 저장한다.